

产品中心
液下泵系列



|
型号 |
W |
M |
H |
D |
DO |
n-m |
Dg |
D1 |
DO1 |
n2-m2 |
|
SY40×32-20 |
340 |
205 |
200 |
450 |
400 |
8-F16 |
40 |
145 |
110 |
4-F18 |
|
SY50×40-20 |
340 |
205 |
210 |
450 |
400 |
8-F16 |
40 |
145 |
110 |
4-F18 |
|
SY65×50-20 |
370 |
205 |
220 |
450 |
400 |
8-F16 |
50 |
160 |
125 |
4-F18 |
|
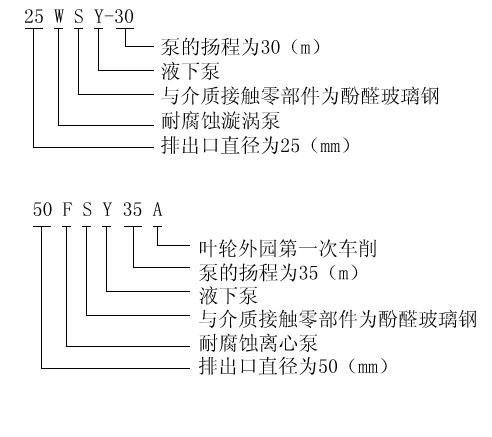
25WSY-22 |
330 |
205 |
200 |
450 |
400 |
8-F16 |
25 |
110 |
85 |
4-F14 |
|
25WSY-30 |
330 |
205 |
200 |
450 |
400 |
8-F16 |
25 |
110 |
85 |
4-F14 |
|
40WSY-25 |
340 |
205 |
200 |
450 |
400 |
8-F16 |
40 |
145 |
110 |
4-F18 |
|
40FSY-22 |
340 |
205 |
200 |
450 |
400 |
8-F16 |
40 |
145 |
110 |
4-F18 |
|
40FSY-18 |
340 |
205 |
200 |
450 |
400 |
8-F16 |
40 |
145 |
110 |
4-F18 |
|
40WSY-50 |
410 |
330 |
230 |
600 |
550 |
8-F18 |
32 |
140 |
100 |
4-F18 |
|
50FSY-35 |
370 |
205 |
220 |
450 |
400 |
8-F16 |
50 |
160 |
125 |
4-F18 |
|
40FSY-35 |
340 |
205 |
220 |
450 |
400 |
8-F16 |
50 |
160 |
125 |
4-F18 |
|
50FSY-20 |
340 |
205 |
210 |
450 |
400 |
8-F16 |
40 |
145 |
110 |
4-F18 |
|
80FSY-35 |
500 |
330 |
250 |
600 |
550 |
8-F18 |
65 |
180 |
145 |
4-F18 |
|
80FSY-35 |
500 |
330 |
250 |
600 |
550 |
8-F18 |
80 |
190 |
160 |
4-F18 |
FSY型、WSY型立式玻璃钢液下泵安装尺寸


服务热线
13282868343
15868689588